菜單產品中心Product center
熱門產品
您的位置: 首頁 > 無紙記錄儀 → 米科MIK-R6000C 1~48路彩色無紙記錄儀
產品說明
                       MIK-R6000C系列彩色無紙記錄儀48路(不含報警,變送等其它功能)萬能輸入(可組態選擇輸入:標準電壓、標準電流、熱電偶、熱電阻、頻率、毫伏等)。可帶18路報警輸出,12路變送輸出,RS232/485通訊接口,以太網接口,微型打印機接口和USB接口,SD卡插座;可供傳感器配電;具有強大的顯示功能,實時曲線顯示,歷史曲線追憶,棒圖顯示,報警列表顯示。人性化的外觀設置以及功能體現、可靠的硬件品質、精湛的制造工藝,使MIK-6000C具有更高的性能性價比。
 


 
  
現場實際應用米科MIK-R6000C產品應用
 






 
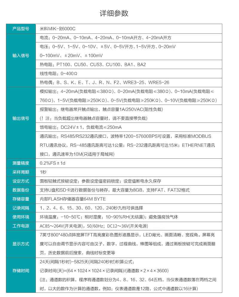
產品參數
 


 
  
產品選型
  
 
            

現場實際應用米科MIK-R6000C產品應用






產品參數


產品選型

  本產品適用于非防爆場合,如需防爆產品需特殊注明
  您也可以直接免費咨詢我們的選型工程師,咨詢電話:0571-88384605










  問:不同的通道數有什么用呢?
通俗一點來講,通道數就是指現場現場需要記錄下幾個數據就選幾個通道的,打個比方如果現場有一個點的溫度,那么就選一個通道的,有兩個點的溫度需要記錄,就需要2個通道的。
問:輸入信號這么多種,到底可以記錄什么信號呢?
儀表的輸入信號是萬能信號輸入的,這款記錄儀可以記錄溫度、溫濕度、電流、電壓、電量、功率、頻率和轉速等信號,只需要選擇相應的傳感器就可以了呢。只需要將那些量程過大或者不在記錄儀記錄范圍內的信號轉化成標準信號接到記錄儀就可以了呢。
問:輸入信號這么多種,我該如何選擇?
儀表的輸入信號是萬能信號輸入的,選擇信號,跟現場的傳感器有關,一般壓力變送器的信號為4-20mA的,溫度傳感器一般 是熱電偶跟熱電阻的,只要一一對應就可以了
問:記錄儀的數據是怎么拷貝到電腦上的呢?平時U盤需要一直插在記錄儀上嗎?
一、記錄儀是帶USB接口的,可以通過U盤將數據拷貝到電腦上。電腦上安裝我們贈送的軟件可以對數據進行查看保存和分析了呢,平時U盤不需要插在記錄儀上面的呢,只要需要拷貝數據的時候才用得到的呢,記錄儀本身是有內存的呢。
二、通過RS485/RS232通訊接口直接與電腦通訊,可直接將數據傳輸到電腦,查看實時和歷史數據的呢。
問:記錄儀容量這么小,要是數據記錄滿了怎么辦?
通俗一點來講,通道數就是指現場現場需要記錄下幾個數據就選幾個通道的,打個比方如果現場有一個點的溫度,那么就選一個通道的,有兩個點的溫度需要記錄,就需要2個通道的。
問:輸入信號這么多種,到底可以記錄什么信號呢?
儀表的輸入信號是萬能信號輸入的,這款記錄儀可以記錄溫度、溫濕度、電流、電壓、電量、功率、頻率和轉速等信號,只需要選擇相應的傳感器就可以了呢。只需要將那些量程過大或者不在記錄儀記錄范圍內的信號轉化成標準信號接到記錄儀就可以了呢。
問:輸入信號這么多種,我該如何選擇?
儀表的輸入信號是萬能信號輸入的,選擇信號,跟現場的傳感器有關,一般壓力變送器的信號為4-20mA的,溫度傳感器一般 是熱電偶跟熱電阻的,只要一一對應就可以了
問:記錄儀的數據是怎么拷貝到電腦上的呢?平時U盤需要一直插在記錄儀上嗎?
一、記錄儀是帶USB接口的,可以通過U盤將數據拷貝到電腦上。電腦上安裝我們贈送的軟件可以對數據進行查看保存和分析了呢,平時U盤不需要插在記錄儀上面的呢,只要需要拷貝數據的時候才用得到的呢,記錄儀本身是有內存的呢。
二、通過RS485/RS232通訊接口直接與電腦通訊,可直接將數據傳輸到電腦,查看實時和歷史數據的呢。
問:記錄儀容量這么小,要是數據記錄滿了怎么辦?
  記錄儀每組數據的容量都是非常小的,所以一般不需要擔心記錄儀的內存容量,打個比方,如果設置記錄間隔1分鐘一次,那么記錄儀就能夠記錄半年以上了,且就算記錄儀記錄滿了,儀器自己會自動覆蓋掉最原始的數據的。

  問:不同的通道數有什么用呢?
通俗一點來講,通道數就是指現場現場需要記錄下幾個數據就選幾個通道的,打個比方如果現場有一個點的溫度,那么就選一個通道的,有兩個點的溫度需要記錄,就需要2個通道的。
問:輸入信號這么多種,到底可以記錄什么信號呢?
儀表的輸入信號是萬能信號輸入的,這款記錄儀可以記錄溫度、溫濕度、電流、電壓、電量、功率、頻率和轉速等信號,只需要選擇相應的傳感器就可以了呢。只需要將那些量程過大或者不在記錄儀記錄范圍內的信號轉化成標準信號接到記錄儀就可以了呢。
問:輸入信號這么多種,我該如何選擇?
儀表的輸入信號是萬能信號輸入的,選擇信號,跟現場的傳感器有關,一般壓力變送器的信號為4-20mA的,溫度傳感器一般 是熱電偶跟熱電阻的,只要一一對應就可以了
問:記錄儀的數據是怎么拷貝到電腦上的呢?平時U盤需要一直插在記錄儀上嗎?
一、記錄儀是帶USB接口的,可以通過U盤將數據拷貝到電腦上。電腦上安裝我們贈送的軟件可以對數據進行查看保存和分析了呢,平時U盤不需要插在記錄儀上面的呢,只要需要拷貝數據的時候才用得到的呢,記錄儀本身是有內存的呢。
二、通過RS485/RS232通訊接口直接與電腦通訊,可直接將數據傳輸到電腦,查看實時和歷史數據的呢。
問:記錄儀容量這么小,要是數據記錄滿了怎么辦?
記錄儀每組數據的容量都是非常小的,所以一般不需要擔心記錄儀的內存容量,打個比方,如果設置記錄間隔1分鐘一次,那么記錄儀就能夠記錄半年以上了,且就算記錄儀記錄滿了,儀器自己會自動覆蓋掉最原始的數據的。
 
                    通俗一點來講,通道數就是指現場現場需要記錄下幾個數據就選幾個通道的,打個比方如果現場有一個點的溫度,那么就選一個通道的,有兩個點的溫度需要記錄,就需要2個通道的。
問:輸入信號這么多種,到底可以記錄什么信號呢?
儀表的輸入信號是萬能信號輸入的,這款記錄儀可以記錄溫度、溫濕度、電流、電壓、電量、功率、頻率和轉速等信號,只需要選擇相應的傳感器就可以了呢。只需要將那些量程過大或者不在記錄儀記錄范圍內的信號轉化成標準信號接到記錄儀就可以了呢。
問:輸入信號這么多種,我該如何選擇?
儀表的輸入信號是萬能信號輸入的,選擇信號,跟現場的傳感器有關,一般壓力變送器的信號為4-20mA的,溫度傳感器一般 是熱電偶跟熱電阻的,只要一一對應就可以了
問:記錄儀的數據是怎么拷貝到電腦上的呢?平時U盤需要一直插在記錄儀上嗎?
一、記錄儀是帶USB接口的,可以通過U盤將數據拷貝到電腦上。電腦上安裝我們贈送的軟件可以對數據進行查看保存和分析了呢,平時U盤不需要插在記錄儀上面的呢,只要需要拷貝數據的時候才用得到的呢,記錄儀本身是有內存的呢。
二、通過RS485/RS232通訊接口直接與電腦通訊,可直接將數據傳輸到電腦,查看實時和歷史數據的呢。
問:記錄儀容量這么小,要是數據記錄滿了怎么辦?
記錄儀每組數據的容量都是非常小的,所以一般不需要擔心記錄儀的內存容量,打個比方,如果設置記錄間隔1分鐘一次,那么記錄儀就能夠記錄半年以上了,且就算記錄儀記錄滿了,儀器自己會自動覆蓋掉最原始的數據的。
                            
                                
                        
                                
                                
                                
                            




